OSRESTAW5154TX

FCC ID

Equipment:

Eastern Mastec Corporation ESTAW5154TX

5F, Olympia Bldg 196, Jamshil Bon-Dong Songpa-ku, Seoul, N/A 138-220 South Korea

Application
Frequency Range
Final Action Date
Granted
S7z0G4lO4VMHRU6imhyF0Q==
910.1-913.7
2000-01-19
APPROVED
File NameDocument TypeDateDirect
Top side of RF boardInternal Photos 2000-01-19 00:00:00 jpeg
Bottom side of RF boardInternal Photos 2000-01-19 00:00:00 jpeg
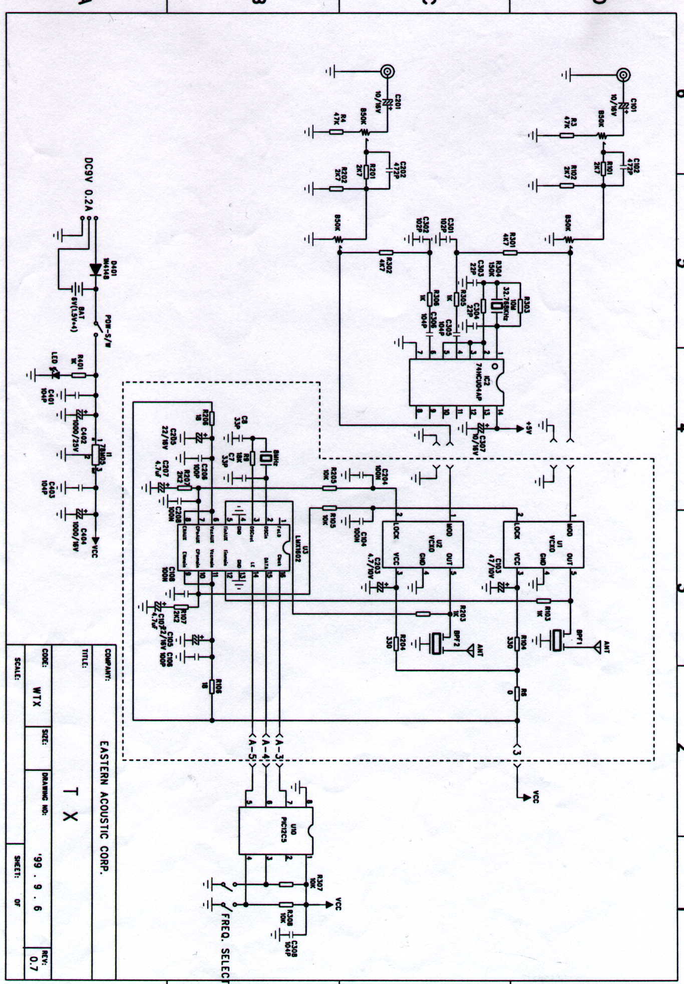
Rescanned SchematicSchematics 2000-01-19 00:00:00 jpeg
REVISED FCC ID LABELID Label/Location Info 2000-01-19 00:00:00 pdf
USERS MANUALUsers Manual 2000-01-19 00:00:00 pdf
SCHEMATIC DIAGRAMSchematics 2000-01-19 00:00:00 jpeg
ID LABEL LOCATION INFOID Label/Location Info 2000-01-19 00:00:00 pdf
inside and outside photosExternal Photos 2000-01-19 00:00:00 pdf
BLOCK DIAGRAMBlock Diagram 2000-01-19 00:00:00 jpeg
AUTHORIZATION LETTERCover Letter(s) 2000-01-19 00:00:00 pdf
TEST REPORT WITH SETUP PHOTOSTest Report 2000-01-19 00:00:00 pdf
ID LABELID Label/Location Info 2000-01-19 00:00:00 pdf

Application Details:

Equipment900MHz WIRELESS SPEAKER SYSTEM
FRN0012388526
Grantee CodeOSR
Product CodeESTAW5154TX
Applicant BusinessEastern Mastec Corporation
Business Address5F, Olympia Bldg 196, Jamshil Bon-Dong Songpa-ku, Seoul,N/A South Korea 138-220
TCB Scope
TCB Email
ApplicantYung-Rack Song – Manager
Applicant Phone 0
Applicant Fax+82-2-424-0322
Applicant Email[email protected]
Applicant MailStop
Test FirmONETECH Corp.
Test Firm ContactY. Kwon
Test Firm Phone
Test Firm Fax+82-347-766-2904
Test Firm Email[email protected]
Certified ByYONG-KWANG, KWON – CHIEF ENGINEER

© 2026 FCC.report
This site is not affiliated with or endorsed by the FCC