Toggle navigation
FCC.report
IBFS
ELS
FCC ID
Contact
About
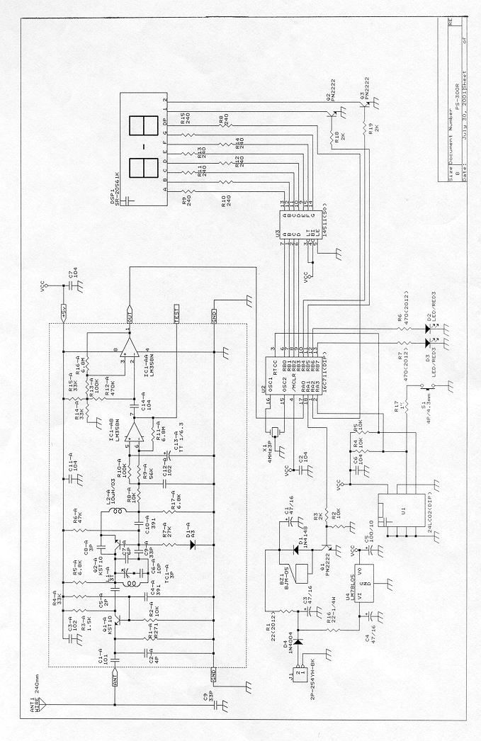
Schematic Diagram
FCC ID: NTUPS-300R
jpeg
FCC.report
›
FCC ID
›
NTUPS-300R
›
Schematic Diagram
Download:
JPEG
© 2026 FCC.report
This site is not affiliated with or endorsed by the FCC